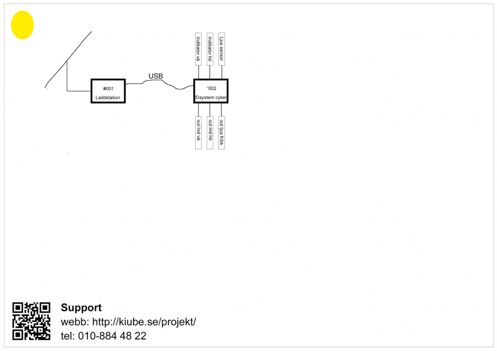
Design skiss på koncept

Författare: Lars Lindmark | Datum: 2 december, 2017 | Projekt: Projekt #002| Nyckelord: 

 

Elsystem